Menu

VETRA – Nástup masivní produkce

Saintétiennský trolejbus CS 60 ev. č. 13 byl zachycen na ulici Saint-Ennemond v roce 1961. Vůz byl do provozu zařazen dne 9. dubna 1946. (foto: André Presle / sbírka Philippe Valla)
Saintétiennský trolejbus CS 60 ev. č. 13 byl zachycen na ulici Saint-Ennemond v roce 1961. Vůz byl do provozu zařazen dne 9. dubna 1946. (foto: André Presle / sbírka Philippe Valla)
Stáhnout PDF
Nezařazené
31. 12. 2017 09:31
Redakce
18 minut čtení

Pro úspěch své výroby a rostoucí zájem o trolejbusy zadala VETRA společnosti SATRAMO studii nového modelu trolejbusu, jehož všeobecný vzhled, rozhodně moderní, se měl jasně oprostit od forem „krabice od sucharů“ typických pro předchozí produkci. Na základě podkladů Satrama pak VETRA začala od roku 1939 rozvíjet nové řady trolejbusů, u kterých se už její návrháři alespoň na chvíli nezdráhali odložit úhelníky a namísto nich začít používat křivítka. Podstatná proměna vnější podoby vozidel nesoucích značku VETRA však nestála v cestě užívání karosérií z oceli, které byly nadále typu caisse-poutre.

Trolejbusy CS 55, a CS 60 – 2. generace (1939)

Trolejbusy typu CS 55 a CS 60 vyráběné od začátku 2. světové války představují rodinu trolejbusů s uspořádáním interiéru pro 55 nebo 60 cestujících (byť číselný indikátor za písmeny, a nejen u označení těchto dvou typů, někdy skutečné kapacitě neodpovídal, protože ne všichni provozovatelé volili stejné uspořádání interiéru). Ve výrobním portfoliu Vetry byly prvními, které nesly ladné, aerodynamické linky. Na rozdíl od typu CS 55 nebyl typ CS 60 novinkou, úplná a v konečném důsledku úspěšná proměna jeho vzhledu si však vyžadovala, aby se mezi jeho hranatými a oblejšími zástupci rozlišovalo, a proto se někdy hovoří o tzv. první a druhé generaci vozů typu CS 60. V této kapitole bude uvažována druhá generace CS 60.

Typy CS 55 a CS 60 měly mnohé společné. Oba byly v přední části za přední nápravou vybaveny čtyřdílnými skládacími dveřmi ovládanými s pomocí páky ze strany řidiče, další dveře, tentokrát dvoudílné, pak byly umístěny za zadní nápravou. Toto uspořádání přetrvalo až do roku 1943, kdy se trolejbusům začaly standardně montovat zadní dveře se čtyřmi díly. Horní třetina jedné z polovin předního skla byla u vozidel z let 1939–45 vně otevíratelná, což umožnilo řidiči zajistit si přísun čerstvého vzduchu. Tato šikovná „vychytávka“ se už po válce na dalších modelech Vetry neobjevovala.

Elektrická výzbroj VETRA s přímým řízením již byla u těchto trolejbusů standardem. Navrhovanými trakčními motory byly TA 505 D nebo TA 505 C, v závislosti na výkonech požadovaných ze strany provozovatelů. Zvláštností 40 vozů CS 60 dodaných roku 1943 společnosti Compagnie du chemin de fer métropolitain de Paris (CMP; předchůdce RATP) se stal pomocný agregát pro zajištění pohybu nezávislou trakcí v prostorách garáží. Tento agregát, ukrytý v kufru namontovaném zvnějšku na zadní stranu vozidla, sestával z benzínového motoru Peugeot 202 pohánějícího 16kW generátor SAFI, jenž byl schopen dodávat proud o napětí 240 V DC. Tentýž agregát ale měly i některé vozy pro Nice.

Prvních 15 trolejbusů CS 60 bylo vyrobeno mezi léty 1939–40 pro Chemins de Fer sur Route d’Algérie (zkr. CFRA; 10 kusů), Tramways Algériens (1) a pro Constantine (4). Skříň jim byla montována až v Alžíru společností Lacroix & Arnold. V metropolitní Francii pak na výrobě trolejbusů participovalo hned několik subjektů: SCEMIA z Puteaux, Compagnie générale de construction (CGC) ze Saint-Denis, letecký závod v La Courneuve, závody Million-Guiet-Tubauto (MGT; všechny tyto podniky sídlily v blízkosti Paříže) a také i marseillský podnik Barthélémy.

Licenčně byla výroba trolejbusů CS 55 a CS 60 prováděna také španělskou firmou MMyC, což dopomohlo k tomu, že se typ CS 60 stal nejpopulárnějším a co do geografického záběru nejrozšířenějším vozidlem z produkce Vetry.

Dodejme, že po válce společnost CFRA a dopravní podniky z Le Mans a Bilbaa přistoupily ve svých dílnách k prodloužení několika ze svých vozů typu CS 60, aby tak zvětšily jejich přepravní kapacitu.

Saintétiennský trolejbus CS 60 ev. č. 13 byl zachycen na ulici Saint-Ennemond v roce 1961. Vůz byl do provozu zařazen dne 9. dubna 1946. (foto: André Presle / sbírka Philippe Valla) Na snímku z roku 1967 vidíme v Limoges vůz typu CS 60, který byl původně z Le Mans, kam byl coby nový dodán roku 1944, a své působiště změnil roku 1951. Spolu s ním přišel z Le Mans ještě jeden vůz téhož typu. (foto. Jean-Henri Manara) Na tomto snímku vidíme constantinský vůz typu CS 55 budoucího ev. č. 34 na zkouškách v hlavním městě Alžírska, Alžíru. (foto: VETRA) Tentýž vůz ještě jednou. (foto: VETRA) Pařížský trolejbus typu CS 60 a jeho pomocný pohonný agregát. Nad předním kolem u kabiny řidiče byla světelná signalizace, která se spouštěla ve chvíli, kdy se vozidlo přibližovalo ke chodníku. (foto: RATP / sbírka Henriho Domengieho a sbírka Pascala Béjuiho) Tento výkres by měl zachycovat marseillskou Vetru CS 60. Udávaná kapacita na výkresu má přitom k číslu 60 daleko. (zdroj: CGFT / sbírka Rolanda le Corffa) Na tomto snímku vidíme jeden z pěti vozů původně určených pro nikdy nerealizovanou síť ve Versailles, a to již po příchodu do Amiens, kam nakonec byly nasměrovány. Doplňme, že původní barevné schéma, ze snímku pochopitelně nezřetelné, bylo modro-šedé. (foto: VETRA / archiv G. Mullera) Boční pohled na jeden z patnácti vozů typu CS 60 pro CFRA. První vyráběné vozy tohoto typu neměly zadní dveře čtyřdílné, ale jen dvoudílné. (foto: archiv G. Mullera) Ve čtvrtek 16. 8. 1956 byl v Toulonu vyfocen vůz CS 60, který krátce předtím dorazil z Bordeaux. (foto: Jean Capolini) Na snímku z roku 1948 vidíme licenční výrobu Veter CS 60 v závodě MMyC ve španělské Zaragoze. (foto: sbírka J. M. Valero) V Saint-Étienne byl roku 1961 vyfotografován vůz CS 60 ev. č 13. Vůz byl uveden do provozu 9. dubna 1946. (foto: André Presle / sbírka Philippe Valla)   Trolejbusy CB 55 a CB 60 (1941)

Roku 1940 se společnost TRINDEL (zabývala se původně elektrifikací venkova, ale poté se přešla i do sféry veřejné dopravy) stáhla do města Limoges, které leželo v neválečné zóně, a zřídila si tam své kanceláře a dílny (jak známo, příměří z roku 1940 rozdělilo Francii na dvě části, jednu, severní, spravovanou Němci a druhou, jižní, spravovanou vichystickou vládou). Již předtím se společnost TRINDEL stala v místním tramvajovém podniku Compagnie des Tramways Électriques de Limoges (CTEL) hlavním akcionářem, neboť z něj měla v plánu učinit výkladní skříň trolejbusů, načež rozvíjela plány na rozvoj limožské trolejbusové sítě. Ve stejném roce se do Limoges přestěhovala VETRA, která se zde mohla opřít o „partnera z branže“. Společnost TRINDEL zajistila Vetře útočiště ve vozovně CTEL, kde byl navíc pro Vetru vybudován menší objekt. Během války se pak TRINDEL, navzdory těžkým okolnostem, podílela mj. na realizaci prvních tratí v Bordeaux, Marseille, Nice a Poitiers.

Kvůli obtížnostem se získáváním mechanických částí Renault dodávaných z válečné zóny se VETRA obrátila na společnost Automobiles Berliet z Vénissieux, aby jí dodala nápravy, přičemž zadní hnací, typu FPFV, měly dvoustupňový převodový poměr. Vozový park vyrobený v dílnách CTEL získal označení CB 60, případně CB 55, a byl dodán vedle Limoges do Alžíru (část vozů získala skříň na místě) a Oranu. Po válce CTEL pokračovala s výrobou CB 60 pro své vlastní potřeby až do roku 1957. Typ CB 60 byl však také vyráběn podnikem Ets. Barthélémy, ale jen pro město Marseille.

Je třeba ovšem ještě dodat, že již před příchodem Vetry do Limoges došlo k výrobě jednoho vozidla tohoto výrobce, a sice typu CS 35 (viz dále), neboť CTEL nechtěla propouštět svůj dílenský personál, a proto nabídla na počátku roku 1939 své výrobní kapacity Satramu, které bylo, jak již víme, s Vetrou provázané. Kromě vozu CS 35 vznikly před stěhováním Vetry v dílnách CTEL i první vozy CS 60 pro Bilbao.

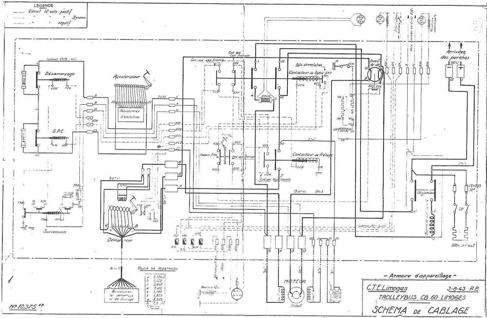
VETRA CB 60 ev. č 47 na marseillské lince 56  Longchamp – Roucas Blanc. (foto: Rolland Martin) Zprovoznění linky č. 74 s vozem CB 60 ev. č. 8 na marseillské třídě Prado dne 26. dubna 1942. (foto: TRINDEL / sbírka G. Mullera) Designově povedený trolejbus VETRA CB 60 ev. č. 22 na snímku z Limoges, kde byl zachycen roku 1986 před tamní radnicí. Původní lak byl v šedé metalíze. (foto: sbírka Rolanda le Corffa) Ex-limožský vůz ev. č. 5 je dnes uchováván v muzeu v trolejbusovém muzeu ve Sandtoftu, toto je jeho skříň s výzbrojí. (foto: Martin Nimmo) Schéma elektrické výzbroje trolejbusu CB 55 ev. č. 5 ze 3. srpna 1943. (foto: Martin Nimmo) Vůz typu CB 60 v Limoges. V pozadí katedrála Saint-Étienne. (foto: CTL / archiv G. Mullera) V 70. letech rozhodl dopravce CTL (Compagnie des Trolleybus de Limoges;, později STCL, dnes STCLM) o tom, že budou jeho trolejbusy, při příležitosti zavádění samoobslužného odbavování, omlazeny. Na snímku vidíme čerstvě generálkovaný vůz ev. č. 32 po vyjetí z limožského depa. (foto: STCL / archiv G. Mullera) Dne 21. srpna 1943 byl zachycen vůz typu CB 60 při výjezdu na známou marseillskou ulici Canebière. (foto: archiv G. Mullera) Snímek z roku 1972 s limožským vozem typu CB 60. (foto: Jean-Henri Manara) Na již poněkud starším snímku byl zachycen marseillský vůz typu CB 60 ev. č. 53, který je bez motoru a ve vlastnictví sdružení Amtuir. (foto: Amtuir) Trolejbusy CS 35, CB 40 a CB 45

Jedná se o kratší (necelých 9 m) a užší (2,15 m) modely než CB 60 navržené na základě poptávky měst střední velikosti s úzkými a křivolakými uličkami. První dodaný trolejbus byl typu CS 35, ačkoli se na různých místech uvádí, že byl typu CS 55. Jelikož nebyl tento vůz zcela shodný s jinými vozy typu CS 35 vyráběného o pár let dříve, ale měl již ladnější tvary, je zde uveden samostatně.

Vůz typu CB 45 ev. č. T9 u Porte de France ve městě Tunis. (foto: G. Mullera) Vůz ev. č. T21 zachycen v Tunisu téhož roku na lince č. 2 u alejí Jules Ferry, před najetím na třídu Paris. (foto: J. Wiseman) Tuniský trolejbus VETRA CB 45 se na lince č. 8 vrací do centra. Fotografie je z roku 1957. (foto: J. Wiseman) Tento vůz typu CS 35 působící v Poitiers pod ev. č. 21 byl vyroben o něco později než předchozí vozy téhož typu a je spíše podobný typu CB 40, což pak vedlo mezi odborníky k neshodám ve věci jeho správného označení. (foto: VETRA / archiv G. Mullera) Trolejbusy TEA 1 a TEB 1

Roku 1939 představila VETRA trolejbus velmi moderního vzezření vyrobený Berlietem, který se navzdory zachování hlavního diagramu vozů CS 60 Francheville těšil z nových zaoblených forem modelu CS 60.

Tento prototyp označený Berlietem jako TEA 1 byl následujícího roku pořízen dopravním podnikem Compagnie des Tramways et Autobus de Casablanca.

Dalších 10 kusů, podobných prvnímu, avšak vedených již jako typ TEB 1, si tentýž podnik objednal roku 1941, jenže kvůli válce se tyto vozy roku 1943 zabydlely, nedlouho po svém vyrobení, v Nice, kde dokonce šest z nich aktivně působilo pod ev. č. 51–56. Teprve roku 1946 byla desítka vozidel dodána do původní destinace.

Pro společnost OTL bylo mezi léty 1941–43 Berlietem vyrobeno 33 vozů, které byly u výrobce pojmenovány také jako TEB 1, zatímco OTL je značila jako B 41.

Oproti modelu TEA 1 byly rozvor náprav a zadní převis prodlouženy, úspornost oné doby si však u této série vynutila jednodušší zhotovení skříně, zejména v úrovni okenních otvorů, které byly prosty oblých detailů. Jednalo se o první trolejbusy ve francouzském provozu, kdy se místo průvodčího, navíc netradičně zasazené do drátěné klece, umístilo do zadní části vozu. Toto rozvržení pak přinášelo novinku v pohybu cestujících, který se odehrával ve směru odzadu dopředu.

Prvních šest vozů bylo vybaveno motorem Alsthom TA 505 D o výkonu 55 kW, zbytek řady se už ale těšil z nového motoru TA 505 C o výkonu 74 kW, který se stal poté na dlouhou dobu standardním motorem francouzských trolejbusů.

Vůz typu TEA 1 vyrobený pro Casablancu se stal předchůdcem vozu TEB 1. (foto: VETRA / archiv G. Mullera) Vůz typu TEB 1 byl přímo odvozen z vozu TEA 1. Skříň byla v zadní části o něco prodloužena. Jednalo se o první francouzské vozy, kdy se umístilo stanoviště průvodčího k zadním dveřím. Nástup cestujících tedy probíhal jimi a výstup pak dveřmi předními. (foto: OTL / archiv G. Mullera) Na lince č. 19 byl roku 1941 zachycen vůz typu B 41. (foto: OTL / archiv G. Mullera)

Aktualizace 24. 3. 2018.

Typy CS 55 a CS 60
 Roky výroby 1939–47
 Výrobce mechanické části Renault-SCEMIA
 Výrobce karoserie SCEMIA 1) /
MGT 2) /
CGC 3) /
CTEL 4) /
Lacroix & Arnold 5) /
La Courneuve 6)
 Výrobce výzbroje VETRA
 Délka (m) 9,03/9,37 7)
9,925 (RATP)
 Šířka (m) 2,45
 Výška (m) 2,741
 Hmotnost (t) 7,30
 Rozvor náprav (m) 5,00
 Typ motoru Alsthom TA 505 D
Alsthom TA 505 C
 Hodinový výkon (kW) 55
74
 Brzdy rek., odp., sb.
 Míst k sezení/celkem 22/55 7)
24/60 7)
 Dveře přední čtyřdílné
 Dveře prostřední ne
 Dveře zadní dvoudílné, od r. 1943 čtyřdílné
 Provozy Amiens 5 8)
Bordeaux 24 9)
Brest 12 10)
Le Havre 7 11)
Le Mans 8 12)
Lyon 18 13)
Marseille 20 14)
Nice 8 15)
Paříž 40 16)
Rouen 5 17)
Saint-Étienne 13 18)
Tours 2 19)
Alžír TA 1 20)
Alžír CFRA 19 21)
Constantine 4 22)
Bilbao 6 23)
Salzburg 4 24)
 Celkem provozováno vozů 196

1 – Platí jen pro Nice a Lyon a možná i další vozy vyráběné během války.
2 – Platí jen pro Paříž.
3 – Mělo by se týkat veškeré poválečné produkce.
4 – Platí jen pro Bilbao.
5 – Týká se jen vybrané produkce pro Alžír.
6 – Týká se pouze 20 vozů pro Marseille.
7 – Základní údaje udávané v knize G. Mullera, v praxi se však často měnily.
8 – Typ CS 60. Objednány roku 1941 pro původně plánovanou síť ve Versailles, která ale nebyla realizována. Roku 1945 převedeny do Amiens (provozující společnosti v těchto městech patřily do stejné skupiny), kde s nimi byla zahájena trolejbusová doprava. Spolu s nimi byl převeden i přívěsný vůz SCEMIA (departementální pozn. značka 6 M 80). Trolejbusy získaly ev. č. 1–5, a protože nebyly z výroby vybaveny místem pro průvodčího, se kterým se ve Versailles nepočítalo, průvodčí zabíral sedadlo nejbližší zadním dveřím. Motor TA 505 C. V letech 1954–55 prošly trolejbusy částečným překarosováním, po kterém se vyznačovaly výrazně menším čelním sklem, za kterým stálo zaoblené protažení střechy, respektive zřízení kapoty, pod kterou bylo schováno dmychadlo rozmrazovacího systému, a dále absencí typického „kníru“. Trolejbusy se dožily i konce místní sítě v roce 1963, kdy byly vyřazeny. Osud přívěsného vozu není znám.
9 – Typ CS 60. Mezi léty 1939–44 objednáno 19 trolejbusů, 2 pro linku č. 2 a 17 pro linky č. 3, 5 a 6 (linky 5 a 6 nakonec nevznikly).
Vozy ev. č. 1–5 (vedeny také jako ev. č. 401–405) zařazeny v letech 1940–43, roku 1955 staženy a odprodány do Tunisu (zde u CTT jako T33–T37, vyřazeny roku 1970). Motor velmi pravděpodobně TA 505 D.
Vozy ev. č. 6–12 (vedeny také jako ev. č. 406–412) zařazeny v letech 1942–43, v letech 1943 zabaveny německými úřady a přiděleny Wałbrzychu. Tam získaly po svém zařazení do provozu o rok později ev. č. 1–7 a okolo roku 1955 byly vyřazeny. Neexistuje přesná informace o motoru, možná byl ještě instalován typ TA 505 D, nebo část této 7ks série měla motor TA 505 D a část již TA 505 C.
Vozy ev. č. 13–19 (vedeny také jako ev. č. 413–419) zařazeny do provozu roku 1946. Vůz ev. č. 413 odprodán roku 1955 do Rouenu (zde ještě téhož roku rekonstruován Le Bastardem a u CTR pak až do svého vyřazení roku 1968 veden pod ev. č. 166), vozy ev. č. 414, 415, 417 a 419 odprodány (ev. č. 419 bylo vyřazeno už 20. října 1950) roku 1956 do Toulonu (u RMTT pod ev. č. 86–89, po uzavření tamních linek 7 a 9 roku 1964 vyřazeny a odprodány do šrotu), vozy ev. č. 416, 418 odprodány někdy v období let 1955–57 (na přesném datu nepanuje v literatuře shoda) do Le Havru (zde u CGFTE pod ev. č. 18–19, vyřazeny v období let 1964–68). Motor TA 505 C.
Vozy ev. č. 501–505 (není známo, jestli měly i jiná ev. č. jako v předchozích případech) dodány v letech 1944–45. Pořizovány byly pro departementální linky do obce Beychac-et-Caillau, které se však stavět nezačaly, takže vozy zůstaly odstavené až do roku 1950, kdy byly odprodány do Le Havru, kde působily u CGFT (Compagnie générale française de tramways; v roce 1953 společnost transformována na Compagnie générale française des transports et entreprises, zkr. CGFTE) pod ev. č. 8–12 od let 1950–51, staženy v letech 1963–64. Motor zřejmě TA 505 C.
10 – Typ CS 60. Obdržely ev. č. 1–12. V provozu od roku 1947, kdy byla síť v Brestu otevřena, vyřazeny v letech 1963–68. Původně bylo pro Brest objednáno 14 vozů, dva z nich ale byly během války přiděleny síti v Tours (tam v provozu od roku 1949), kterou provozovala tatáž skupina Exploitations Électriques. Motor TA 505 C.
11 – Typ CS 60. Všech 7 vozů zařazeno roku 1947 pod ev. č. 1–7, vyřazovány v letech 1961–1969. Motor TA 505 C.
12 – Typ CS 60. Objednány roku 1941, osm vozů zařazeno v letech 1944–45 a byly nové. Kromě toho zde ale byly ještě další dva vozy, které velmi pravděpodobně pocházely z druhé ruky, z Rakouska (viz poznámku č. 24), a zařazeny byly roku 1947 či 1948.
Vozy získaly ev. č. 71–80, jejich motor byl až na ex-rakouské vozy, které asi nesly typ TA 505 D, zřejmě TA 505 C. Dva z nich, ev. č. 71 a 72 (r. v. 1944), byly odprodány roku 1951 v původním stavu do Limoges, kde byly zařazeny pod ev. č. 61–62 a vyřazeny roku 1970. V letech 1949–54 prošly ostatní trolejbusy rekonstrukcí, jejímž účelem bylo umožnění provozu bez průvodčího (tamní provozovatel byl jedním z prvních ve Francii, který tuto novinku zaváděl). Při rekonstrukci byly vozy prodlouženy z 9,2 m na 10 m, jejich zadní čtyřdílné dveře odstraněny a nahrazeny dvoudílnými středovými. Přední dveře byly umístěny před přední nápravu (předtím byly za ní) a nově byly dvoudílné, a ne čtyřdílné jako dříve. Kromě toho došlo při této rekonstrukci k zavedení motorového kompresoru, jenž sloužil nejen pro nově zřízenou parkovací brzdu, ale také pneumatické ovládání dveří. Osmice vozů byla vyřazena v letech 1962–67.
13 – Typ CS 60. Zařazeny pod ev. č. 401–418 roku 1945, určeny pro provoz na sklonově i směrově náročné lince č. 6. Vyřazeny v letech 1963–64. Vůz ev. č. 417 působil v letech 1950–64 jako vozidlo autoškoly. Karoserie SCEMIA. Motor TA 505 C3.
14 – Typ CS 60, ev. č. 57 až 74 a 306 a 307. Pocházejí ze série trolejbusů, která byla objednána na národní úrovni a poté rozdělována mezi jednotlivá města. Dodány byly mezi zářím 1943 a únorem 1945. Některé z nich neměly čelní schránu pro linkové označení. Vozy ev. č. 306 a 307 byly od února 1945, kdy vstoupily do provozu, využívány na trati Aubagne – Gémenos – Cuges-les-Pins, a to až do října 1958, a byly vybaveny motorem (TA 505 D), ostatní vozy již motorem TA 505 C. Všechny trolejbusy byly staženy z provozu mezi léty 1956 až 1960 (vozy č. 306 a 307 roku 1960) a jejich výzbroj spolu s motorem (neplatí pro ev. č. 306 a 307 a možná i pro další vozidla) byla využita pro vozidla typu ELR 100c.
15 – Typ CS 60. Ev. č. 1–4 zařazena do provozu roku 1942, roku 1956 vyřazena a odprodána Le Havru (u CGFTE jako ev. č. 25–27, 20). Motor TA 505 C, karoserie SCEMIA. Ev. č. 5–8 zařazena do provozu roku 1943, roku 1956 vyřazena a odprodána Le Havru (u CFGTE jako ev. č. 22, 23, 21, 24). Motor TA 505 C, rovněž karoserie SCEMIA, autonomní soustrojí sestávající z motoru Peugeot a generátoru SAFI. V Le Havru byly trolejbusy v provozu do let 1961–68.
16 – Typ CS 60. Objednány roku 1940, první trolejbus přišel do Paříže až roku 1942, poslední vozy došly zřejmě až roku 1943. Karoserie MGT. Pomocný benzínový agregát. Vedeny pod ev. č. 8001–8040. Vybaveny byly motorem TA 505 C. Prvních 15 vozů bylo opatřeno dvoudílnými zadními dveřmi, další čtyřdílnými (nástup se děl zadními dveřmi, průvodčí neměl zvláštní místo). Příchod vozů VBF v letech 1957–58 znamenal jejich odchod do šrotu.
Vozy ev. č. 8020–8022 zabaveny zřejmě roku 1943 pro dolnosaský Wilhelmshaven, navrátily se roku 1945. Vozy ev. č. 8018 a 8027 zničeny při náletech v letech 1943 a 1944. Šest vozů vyrobených zřejmě roku 1943 a nesoucích ev. č. 8023–8025 a 8028–8030 bylo zabaveno německými úřady, které je přidělily Walbrzychu, jenž je začal provozovat roku 1944 pod ev. č. 8–12 a 14 a v padesátých letech je pak vyřadil. Ex-pařížské vozy ev. č. 8025 a 8028–8030 se předtím nějakou dobu nacházely v Darmstadtu, pro který byly původně zkonfiskovány.
Vozy ev. č. 8013 a 8014 (r. v. 1943) byly na konci 50. let odprodány do Rouenu, kde byly rekonstruovány Le Bastardem, u CTR pak byly zařazeny v letech 1959–60 pod ev. č. 169 a 171, vyřazeny roku 1970. Další vůz, ev. č. 8031, odprodán do Saint-Étienne roku 1958, kde získal ev. č. 81, se kterým se v provozu pohyboval až do svého vyřazení datovaného rokem 1968.
17 – Typ CS 60. Objednány roku 1941, vyrobeny v letech 1942–44, dodány však a zařazeny do provozu pod ev. č. 61–65 až roku 1945, roku 1960 rekonstruovány firmou Le Bastard (dosazeno bylo např. místo pro průvodčího), po které získaly ev. č. 161–165. Nakonec vyřazeny v letech 1969–70. Jako pravděpodobnější se jeví přítomnost motoru TA 505 D.
18 – Typ CS 60. První vůz dodán roku 1944, ovšem jako pronajatý z Lyonu přes společnost Omnium Lyonnais. Označen byl ev. č. 5 a zařazen 30. dubna 1944, roku 1948 se, po koupi místním podnikem CFVE, stal číslem 35. Motor TA 505 D. Mezi dubnem 1946 a květnem 1947 bylo dodáno 12 vozů ev. č. 13–24 s motorem TA 505 D. Všechny vozy vyřazeny z provozu roku 1968.
19 – Typ CS 60. V provozu od roku 1949 pod ev. č. 66–67, vyřazeny roku 1965. Motor TA 505 C.
20 – Vůz typu CS 55, zařazen do provozu roku 1940 pod ev. č. 53, vyřazen roku 1960. Uzavřená skříň caisse-poutre zhotovená dle patentů Satrama společností Lacroix & Arnold, tatáž jako u série 1–10 pro CFRA. Motor TA 505 D.
21 – Zařazeny pod ev. č. 1–10 a 22–30, nesly motor TA 505 D. Vozy ev. č. 1–10 byly typu CS 55 a dodávány zákazníkovi od 8. prosince 1939 do 31. října 1940, skříň jim dosadila v Alžíru spol. Lacroix & Arnold. Staženy roku 1957.
Vozy ev. č. 22–30 byly typu CS 60, vyrobeny byly ve Francii, do provozu byly zařazeny roku 1945, vyřazeny v roce 1959 (ev. č. 22–26 a 28: 17. prosince 1959, ev. č. 29 28. srpna 1959 a ev. č. 30 26. srpna 1959). Zřejmě v letech 1951–54 prošlo 8 ks přestavbou, která v zásadě spočívala v prodloužení zádi o délku jednoho okna, což mělo za následek změnu délky vozu z 9,06 m na 10 m, a dále instalaci motoru TA 505 C2. Po přestavbě získaly vozy, spolu s ještě jedním stejně přestavěným vozem typu CB 55, ev. č. 42–50 a byly označovány jako typ „VETRA CS 60 L“. Na sklonku kariéry získaly vozy po vzniku RSTA ev. č. 841–849.
22 – Typ CS 55. Vedeny pod ev. č. 34–37, zařazovány mezi listopadem 1939 a srpnem 1940. Vyřazeny okolo roku 1961. Montáž proběhla v Alžíru, dosazena byla unifikovaná skříň Lacroix & Arnold. Motor TA 505 D.
23 – Typ CS 55. Vyrobeny u CTEL v Limoges. Vozy přišly roku 1940 do Bilbaa nejprve ve dvou kusech, ke kterým byly po několika týdnech přiřazeny další dva, které byly po německém vpádu do Francie načas zadržovány na hraničním přechodu Hendaya. Roku 1941 dorazil do Bilbaa další vůz a roku 1943 po strastiplné cestě přes horskou hranici Canfranc za účelem oklamání německé kontroly se to podařilo i šestému vozu. V Bilbau získaly trolejbusy čísla 101 až 106. Vozy ev. č. 104 a 105 rekonstruovány roku 1954 a získaly ev. č. 162 a 163, sešrotovány roku 1968. Vozy ev. č. 101, 102, 106 rekonstruovány v letech 1954–55, obdržely některé z ev. č. 166–168 či 170, vyřazeny zřejmě roku 1968. Vůz ev. č. 103 zůstal v původním stavu, vyřazen byl roku 1968. Motor TA 505 D.
24 – Typ CS 60. Vyrobeny u CTEL v Limoges. Dva vozy dodány roku 1941 a dva roku 1942, obdržely ev. č. 114–117. Vozy ev. č. 114 a 117 prodány roku 1943 do Kapfenbergu, kde jezdily pod ev. č. 18 a 19, a zřejmě roku 1946 skončily v Nice, kde se však neměly v provozu ukázat a namísto toho měly putovat roku 1947 nebo roku 1948 do Le Mans. Vozy ev. č. 115 a 116 prodány roku 1943 do Siegenu, první z nich pak utrpěl nehodu a druhý padl za oběť válce. Motor TA 505 D (v knize G. Mullera se pro dané vozy v kapitolách věnovaných provozům v Nice a Le Mans objevuje motor TA 505 C, ale je to dle všeho chyba).

Vozy CS 60 pro Paříž měly

Typy CS 55 a CS 60 (Španělsko)
 Roky výroby 1946–51
 Výrobce mechanické části Renault-SCEMIA
 Výrobce karoserie MMyC
 Výrobce výzbroje VETRA
GEE
 Délka (m) 9,03/9,69
 Šířka (m) 2,45
 Výška (m) 2,73
 Hmotnost (t) 7,32
 Rozvor náprav (m) 5,66
 Typ motoru TA 505 C
 Hodinový výkon (kW) 74
 Brzdy rek., odp., sb.
 Míst k sezení/celkem ?/?
 Dveře přední čtyřdílné
 Dveře prostřední ne
 Dveře zadní čtyřdílné
 Provozy Bilbao 23 1)
Bilbao FTS 9 2)
Madrid 3 3)
San Sebastián – Tolosa 6 4)
 Celkem provozováno vozů 41

1 – Šest trolejbusů bylo typu CS 55 a sedmnáct typu CS 60. Vozy typu CS 55 byly dodány roku 1948, finální montáž proběhla ve Španělsku, a v provozu účinkovaly pod ev. č. 141–146. Vozy typu CS 60 byly stavěny v letech 1946–49 v Zaragoze firmou MMyC pod licencí Vetry, v Bilbau byly vedeny pod ev. č. 107–123.
Z celkové flotily dvaceti devíti vozů CS 55 a CS 60 provozovaných v Bilbau jich byla v letech 1954–1961 většina podrobena větším či menším rekonstrukcím. Vozy č. 142 a 143, vyřazené nejpozději roku 1968, prošly v druhé polovině 50. letech úpravami, při kterých byly opatřeny okny typu standee-window a jednomu z nich (neznámo kterému, nesl však nově ev. č. 174) byla dokonce prodloužena skříň a osazena třetí náprava Acerby. Vozům 104 a 105 byla roku 1954, mimo jiné, rozšířena zadní část, obohacená navíc o nové čtyřdílné dveře. Po tomto zákroku již tyto trolejbusy jezdily pod čísly 162 a 163 a vyřazeny byly roku 1968. Podobnou operací prošlo i třetí vozidlo pravděpodobně ze série 101–106, které získalo číslo 170, a spolu s ním dalších 6 vozů, kterým byla přidělena ev. č. 166–168 a 171–173. Na zbývajících vozech byla modernizace širší a vedle prodloužení zadní části skříně a montáže třetí nápravy Acerby zahrnovala instalaci standee-windows. Tyto vozy pak získaly ev. č. 169 a 175–184 (v uvedeném rozmezí ev. č. 166–173 a 175–184 je zcela jistě ukryt i jeden z dvojice vozů CS 55 dodaných za války, tj. buď ex-142, nebo ex-143). Vozy ev. čísel 110 a 111 vydržely v původním stavu až do roku 1966, kdy jim byla v rámci jiné modernizace předělána čela podle vzoru nových karosérií Irizar. Následkem toho pak vozy obdržely ev. č. 960 a 965.
Zásahům se tedy ve výsledku vyhnula pouze ev. č. 103, 119, 141, 144, 145 a 146, kterým byla originální podoba zachována až do druhé poloviny 60. let, kdy byla vyřazována (ev. č. 141 a 144 vyřazena roku 1965, 119, 145 a 146 roku 1968, u 103 není jisté, nejpozději však 1968).
2 – Typ CS 60, zařazeny roku 1948. Provozovány společností Ferrocarriles y Transportes Suburbanos de Bilbao na trati Bilbao – Algorta až do roku 1964.
3 – Typ CS 60, roku 1949 coby nové nasazeny na trať v tehdy ještě samostatné obci Vallecas (od roku 1950 součást Madridu), tam působily provozovatelem Sociedad Vallecana de Trolebuses s ev. č. 1–3. V roce 1950 došlo k převzetí trati ve Vallecas madridským podniku EMT, načež byly trolejbusy přečíslovány na 33–35. Vyřazeny v roce 1963.
4 – Tři vozy typu CS 60 z roku 1948 a tři vozy typu CS 55 z roku 1949. Původně koupeny Zaragozou, pro pozastavení tamního projektu však byly přesunuty na trať San Sebastián – Tolosa. Jeden z vozů CS 60 navrácen roku 1954 do Zaragozy, kde působil pod ev. č. 18, v dubnu 1969 odprodán společnosti FIRTESA (Filovías Reus, Tarragona y Extensiones SA) provozující meziměstskou trať Reus – Tarragona. Tři další trolejbusy (1x CS 60 a 2x CS 55) velmi pravděpodobně skončily v Zaragoze jako ev. č. 15–17 (a pak také byly prodány Firtese) a další dva zřejmě v Cádizu.

Smyčka v Gémenos na snímku z roku 1955, na kterém pózuje vůz ev. č. 306. (foto: J-B. Prudhommeaux / sbírka Amtuir) Niceský vůz typu CS 60 ev. č. 8 pózuje před památníkem královny Victoria. (foto: TRINDEL / archiv G. Mullera) Vůz typu CS 55 v Bordeaux. (foto: VETRA / archiv G. Mullera) Amienský trolejbus typu CS 60. (foto: François Méyères / repro z časopisu Charge Utile, č. 102 / sbírka Christiana Buissona)

Typy CB 55 a 60
 Roky výroby 1941–57
 Výrobce mechanické části CTEL
Berliet
 Výrobce karoserie CTEL,
nebo Ets. Barthélémy,
nebo Lacroix & Arnold
 Výrobce výzbroje VETRA
 Délka (m) 9,03/9,37
 Šířka (m) 2,45
 Výška (m) 2,741
 Hmotnost (t) 7,30
 Rozvor náprav (m) 5,00
 Typ motoru TA 505 C
 Hodinový výkon (kW) 74
 Brzdy rek., odp., sb.
 Míst k sezení/celkem 23/55 1)
26/60 1)
 Dveře přední čtyřdílné
 Dveře prostřední ne
 Dveře zadní čtyřdílné, příp. dvoudílné
 Provozy Limoges 33 2)
Marseille 56 3)
Oran 12 4)
Alžír CFRA 11 5)
 Celkem provozováno vozů 112

1 – Základní varianta.
2 – Vyráběny podnikem Éts. Barthélémy. Zařazovány mezi léty 1942–57 pod ev. č. 1–33 (vozy ev. č. 1–10 zařazeny v letech 1942–43, vozy ev. č. 11–16 roku 1943, vozy ev. č. 17–19 roku 1944, vůz ev. č. 20 roku 1945, vozy ev. č. 21 a 22 roku 1947, vozy ev. č. 23 a 24 roku 1948, vůz ev. č. 25 roku 1949, vozy ev. č. 26 a 27 roku 1951, vozy ev. č. 28 a 29 roku 1952, vůz ev. č. 30 roku 1953, vozy ev. č. 31 a 32 roku 1954, vůz ev. č. 33 roku 1957). Prvních deset vozů bylo typu CB 55, při 18 místech k sezení byly s to pojmout jen 52 osob, jejich délka byla 9,06 m a šířka 2,43 m, zadní dveře byly pouze dvoudílné. Vozy ev. č. 11–33 již byly typu CB 60. Motor vždy TA 505 C. Mezi léty 1966–87 probíhalo jejich vyřazování. Až v 80. letech byly vyřazovány ty vozy, na kterých se v 70. letech provedla modernizace spočívající v rekonstrukci interiéru, opatření vozidel novým lakem a jejich uzpůsobení pro samoobslužný provoz. Dosud zůstává zachováno ev. č. 18 vyrobené roku 1944, jež je skladováno v restaurovaném stavu v místní vozovně, a ev. č. 5 z roku 1943, které je k vidění anglickém trolejbusovém muzeu v Sandtoftu. Vůz ev. č 10 byl provozovatelem CTL (Compagnie des Transports de Limoges; des STCL) darován sdružení Amtuir, které jej od srpna 1973 uchovává ve své muzejní sbírce v Chelles. Dále jsou zachována i ev. č. 20 (sdružení Sauvabus v Méry-sur-Marne) a 23 (Écomusée d’Alsace v Ungersheimu).
3 – Označeny ev. č. 1–56. První vůz byl vyzkoušen na trati Aubagne – Gémenos 1. srpna 1941 a vystaven a marseillském veletrhu v září 1941. Nejprve bylo objednáno 28 vozů dodaných mezi srpnem 1941 a lednem 1944, následně pak bylo přikročeno ke koupi dalších 28 vozů (ev. č. 29–56), které byly dodány mezi srpnem 1945 a květnem 1947. Vnitřní uspořádání bylo po prvních měsících provozu prvních vozů upraveno, neboť pohyb průvodčího úzkou středovou uličkou obklopovanou z obou stran dvoumístnými lavicemi byl nesmírně obtížný. Takto se tedy pro průvodčího zavedlo v zadní části vozu místo a odstranila část míst k sezení pro cestující. Nově pak bylo k dispozici 18 míst k sezení a 42 ke stání. Zpočátku byly vozy přiděleny vozovně Saint Pierre pro obsluhu nejstarších linek (74, 67, 51…), od roku 1947 pak vozovně Catalans, aby obsluhovaly oblast Notre Dame de la Garde (57, 59, 61, 63). Staženy byly z provozu mezi léty 1958 až 1963 a jejich výzbroj spolu s motorem byla využita pro vozidla typu ELR 100c (ev. č. 264 až 331; část vozů ELR 100c dostala použitou výzbroj s motorem z marseillských vozů CS 60, vizte příslušnou kapitolu). Číslo 53 zbavené motoru získal Amtuir.
4 – Vozy objednány roku 1939 jako typ CS 55, označovány ovšem jako typ CB 55, za čímž zřejmě stojí skutečnost, že byly vyráběny v době, kdy VETRA sídlila v Limoges a neměla přístup k výrobkům Renaultu, načež mechanickou část dodával Berliet (odtud tedy písmeno B). Do provozu byly vozy zařazeny mezi léty 1942–44 pod ev. č. 1–12. Zadní dvoudílné dveře. Z provozu staženy mezi léty 1963–64. Motor Jeumont.
5 – Typ CB 55, motor TA 505 D. Vyrobeny v Limoges u CTEL. Pět vozů zařazeno roku 1941 pod ev. č. 11–15, vyřazeno v letech 1958–59. Jeden z vozů přestavěn na typ (VETRA CS 60 L) a získal některé z ev. č. 42–50.
Vozy ev. č. 16–21 zařazeny roku 1944, staženy v letech 1959–60, skříň jim dosadila v Alžíru spol. Lacroix & Arnold. Vozy ev. č. 16–21 (s výjimkou ev. č. 18) byly na sklonku kariéry po vzniku RSTA přečíslovány na 851–855. Vůz ev. č. 18 byl v únoru roku 1956 prodán do Rouenu, kde byl ještě téhož roku rekonstruován provozovatelem CTR a získal ev. č. 167. V roce 1961 byl tento vůz předělán Le Bastardem a poté byl až do svého vyřazení roku 1967 veden u CTR pod ev. č. 191.

Trolejbus typu CB 60 ev. č 2 na lince 63 na marseillském dopravním uzlu Quai des Belges v září 1954. (foto: Jean Capolini) Další snímek z roku 1954. Tentokrát vidíme marseillský trolejbus ev. č. 46 na lince 81 směřující na konečnou Longchamp. (foto: Jean Capolini) I trolejbusy musí občas na očistu. Zde snímek z limožské vozovny s vozem typu CB 55. (foto: CTEL / archiv G. Mullera) Limožský hřbitov Louyat je jedním z největších ve Francii. U jeho bran byla zřízena konečná La Bastide a na snímku z roku 1953 na ní vidíme dva vozy typu CB 60. (foto: archiv G. Mullera) Typ CB 60 byl v zásadě s typem CS 60 podobný. Mechanická část u typu CB 60 byla od Berlietu, to však laik sotva poznal. Přední kola byla ovšem jiná a některé detaily na karoserii také. (foto: RATVM / archiv G. Mullera)  Kromě nového laku (namísto původního s šedou metalízou) si cestující v omlazených limožských vozech CB 60 museli povšimnout i sedadel čalouněných látkou namísto původní koženkou. (foto: G. Muller) Marseillská vozovna Catalans plná trolejbusů typů CS 60 a CB 60. (foto: RATVM / archiv G. Mullera) Opět limožský vůz typu CB 60 (ev. č. 22) na snímku z roku 1978. (foto: Jean-Henri Manara) Logo Vetry na vozidle typu CB 60. (foto: Roland le Corff)

Typy CS 35, CB 40 a CB 45
 Roky výroby 1939–45 (odhad)
 Výrobce mechanické části Berliet
 Výrobce karoserie Éts. Barthélémy, nebo
CTEL
 Výrobce výzbroje VETRA
 Délka (m) cca 8 m/ cca 8,2 m/8,91 m
 Šířka (m) 2,15
 Výška (m) okolo 2,6 m
 Hmotnost (t) 6,48/6,48/6,50
 Rozvor náprav (m) 4,23/4,23/4,45
 Typ motoru Alsthom TA 505 C
 Hodinový výkon (kW) 55
 Brzdy rek., odp., sb.
 Míst k sezení/celkem 14/40
18/40
19/45
 Dveře přední čtyřdílné
 Dveře prostřední ne
 Dveře zadní dvoudílné
 Provozy Poitiers 3 1)
Saint-Étienne 11 2)
Tunis 20 3)
 Celkem provozováno vozů 34

1 – První trolejbus byl dodán společnosti CTP (Compagnie des tramways de Poitiers, později Compagnie des transports poitevins) jako typ CS 35 v listopadu 1939, čtyři roky ovšem trvalo, než s ním mohl být v srpnu 1943 zahájen provoz na první trolejbusové lince města. Ještě roku 1943 byl však zabaven německou armádou a vyexpedován do německého Siegenu, odkud byl však na počátku roku 1946 navrácen zpět do Poitiers. Cestující převážel až do 4. března 1964, kdy byl trolejbusový provoz ve městě zastaven. Karoserie vozu, někdy mylně vedeného jako typ CS 55, nebyla nijak velká, a to aby se mohl vůz klikatit ulicemi města stavěného na prudkém kopci. Z toho důvodu také jeho udávaná kapacita činila pouhých 40 cestujících, z toho 14 sedících. Motor TA 505 D. Vůz byl provozovatelem nabídnut sdružení Amtuir, do jehož muzea dorazil dne 28. ledna 1969.
Další vozy už byly typu CB 40 a objednány byly roku 1939. V Poitiers působily od roku 1942 pod ev. č. 22–23 až do konce tamního trolejbusového provozu, tj. do roku 1965.
2 – Čtyři vozy byly typu CB 40, provozovány pod ev. č. 1–4 v letech 1942–48, roku 1948 navráceny pronajímateli, městu Poitiers, které je původně zakoupilo a ve kterém také vydržely, pod ev. č. 24–27, až do roku 1965, kdy se tamní trolejbusový provoz zavřel. Sedm vozů bylo typu CB 45, provozovány pod ev. č. 6–12 v letech 1944–1965.
3 – Typ CB 45. Skříň CTEL, motor TA 505 D. Prvních dvanáct vozů označeno TB3–T14 a zařazeno do roku 1945, zbývajících osm označeno T15–T22 a zařazeno roku 1946. Prvních 12 vozů staženo mezi léty 1967–70, zbývajících osm v letech 1969–1970. Vozy měly být dle dostupných zdrojů objednány již v letech 1939 (12 ks) a 1940 (8 ks), tehdy ale typ CB 45 neexistoval. Je možné, že se trolejbusy objednávaly jako typ CS 45 či jiný a stěhování Vetry do Limoges přivodilo změnu (nutnost používat komponenty od Berlietu namísto od Renaultu), nicméně toto nelze potvrdit. První tři vozy z první objednávky došly do Tunisu zřejmě ještě v prvních letech války a byly možná nasazovány na linku č. 1. Další vozy dokončené mezi listopadem 1942 a lednem 1943 byly kvůli válce zablokovány v Marseille, kde pak byly mezi červencem 1943 a rokem 1945 provozovány na lince Aubagne – Gémenos – Cuges (Marseille), přičemž jejich příchod umožnil vyřadit vozy O.T.M. 1 MV z roku 1927. Další dva vozy provozovány mezi léty 1942–45 v Alžíru u společnosti TA, která jim přidělila ev. č. 58 a 59. Co se dělo se zbývajícími čtyřmi vozy z první objednávky, nevíme.

Tento vůz typu CB 40 ev. č. 22 působil v Poitiers. (foto: C. Buisson) Původní výkres vozu typu CB 40. (zdroj: sbírka Rolanda le Corffa) Nepůvodní výkres vozu typu CB 45 vypracovaný dle dostupných údajů a na bázi výkresu vozu typu CB 40. (autor: Jean Capolini)

Typ TEA 1
 Roky výroby 1939
 Výrobce mechanické části Berliet
 Výrobce karoserie Berliet
 Výrobce výzbroje VETRA
 Délka (m) 9,66
 Šířka (m) 2,35
 Výška (m) 2,67
 Hmotnost (t) 10,70
 Rozvor náprav (m) 4,60
 Typ motoru Alsthom TA 505 C
 Hodinový výkon (kW) 74
 Brzdy rek., odp., sb.
 Míst k sezení/celkem 22/60
 Dveře přední dvoudílné
 Dveře prostřední ne
 Dveře zadní dvoudílné
 Provozy Casablanca 11 1)
 Celkem provozováno vozů 11

1 – Objednán společností Compagnie des Tramways et Autobus de Casablanca. V provozu pod ev. č. 112. Vůz zařazen roku 1940, vyřazen asi na konci 60. let.

Záď vozidla typu TEA 1. (foto: VETRA / archiv G. Mullera)

Typ TEB 1 (OTL B 41)
 Roky výroby 1941–43
 Výrobce mechanické části Berliet
 Výrobce karoserie Berliet
 Výrobce výzbroje VETRA
 Délka (m) 9,95
 Šířka (m) 2,45
 Výška (m) 2,68
 Hmotnost (t) 7,35
 Rozvor náprav (m) 5,20
 Typ motoru Alsthom TA 505 D
Alsthom TA 505 C
 Hodinový výkon (kW) 55
74
 Brzdy rek., odp., sb.
 Míst k sezení/celkem 28/65
 Dveře přední dvoudílné
 Dveře prostřední ne
 Dveře zadní dvoudílné
 Provozy Casablanca 10 1) Lyon 33 2)
 Celkem provozováno vozů 43

1 – Vozy zařazeny pod ev. č. 113–122 roku 1946, přičemž všechny byly vyřazeny v letech 1970–72. Pět vozů bylo mezi léty 1943–1946 využíváno v Nice pod ev. č. 51–55, v letech 1945–46 pak ještě jeden, tam vedený pod ev. č. 56. Motor u všech vozidel zřejmě TA 505 C.
2 – Prvních šest vozů s motorem TA 505 D, zbývajících 27 s motorem TA 505 C. Určeny k provozu na přeměňovaných tramvajových linkách čísel 5, 13, 19, 20, 21, 22. Zaevidovány pod čísly 21–53. Vozy ev. č. 21–26 dodány roku 1941, vozy ev. č. 27–45 v letech 1942–43, vozy ev. č. 46–53 roku 1943. Vyřazeny v letech 1964–65. Od roku 1958 byly vozy ev. č. 21–32 předělávány na provoz s jedním zaměstnancem, výběr jízdného tedy nově prováděl řidič, který zároveň ovládal dveře. Vozy ev. č. 49 a 51 působily v letech 1961–65 jako vozidla autoškoly.

Konec 5. dílu.

Úvodní díl zde. Druhý díl zde. Třetí díl zde. Čtvrtý díl zde. Šestý díl zde. Sedmý díl zde. Poslední díl zde.

Text: Georges Muller, Vít Hinčica, Roland le Corff

Podobné články